×ðÁú¶¶È¦¹ÙÍø

¹ÉƱ´úÂ룺300200.sz
ÓïÑÔ
ÖÐÎÄ English

Ò»¡¢»ù±¾ÐÅÏ¢

Ðû²¼Ê±¼ä£º2020-01-01

ä¯ÀÀÁ¿£º3388

Ò»¡¢»ù±¾ÐÅÏ¢

Ò»¡¢ÆóÒµ¸Å¿ö

»ù±¾ÐÅÏ¢

ÆóÒµÃû³Æ

×ðÁú¶¶È¦¹ÙÍøÑàɽ·Ö¹«Ë¾

ÆóÒµÀàÐÍ

ΣÏÕ·ÏÎïÆóÒµ

ÏêϸµØµã

±±¾©Êз¿É½ÇøÑàɽ¹¤ÒµÇø14ºÅ

Àο¿µç»°

80341735

ÖÐÐľ­¶È

115.9983

ÖÐÐÄγ¶È

39.7504

·¨¶¨´ú±í

Íõ×ÓÆ½

×éÖ¯»ú¹¹´úÂë

911100001028025068(00)

ÁªÏµÈË

ËïÑÇÄÐ

µç»°

13693187568

ÐÐÒµÀàÐÍ

ÆäËûרÓû¯Ñ§²úÆ·ÖÆÔì

ÐÐÕþÇø

·¿É½Çø

ÆóÒµÐÎò

×ðÁú¶¶È¦¹ÙÍø£¨ÒÔϼò³Æ¡°¹«Ë¾¡±»ò¡°×ðÁú¶¶È¦¹ÙÍøÐ²ġ±£©ÓÚ2010Äê3Ô¾­±±¾©Êй¤ÉÌÖÎÀí¾ÖÅú×¼Óɱ±¾©×ðÁú¶¶È¦¹ÙÍø»¯¹¤ÓÐÏÞ¹«Ë¾ÕûÌå±ä»»¶øÀ´¡£¡£ ¡£¡£¡£¡£¡£¡£¹«Ë¾½¨ÉèÓÚ1999Äê7Ô£¬£¬£¬£¬£¬ £¬£¬×¢²á×ʽðΪ26065.1171ÍòÔª£¬£¬£¬£¬£¬ £¬£¬×¢²áµØµã2018.6.15ÓÉ·ą́Ǩ»ØÑàɽ¡£¡£ ¡£¡£¡£¡£¡£¡£ÊÇ´Óʾ۰±õ¥ºÍ±ûÏ©ËáÀàÕ³½ÓÖÊÁÏ¡¢ÃÜ·âÖÊÁÏ¡¢¸ß·Ö×ÓÍ¿²ã¡¢Ë®ÐÔÊ÷Ö¬¡¢¸ßÐÔÄܽṹ½ºµÈµÈÖÊÁϵÄÑÐÖÆ¡¢¿ª·¢¡¢Éú²úºÍÏúÊ۵Ĺú¼Ò¸ßÐÂÊÖÒÕÆóÒµ¡£¡£ ¡£¡£¡£¡£¡£¡£Ñàɽ·Ö¹«Ë¾ÊÇ×ðÁú¶¶È¦¹ÙÍøµÄÉú²ú»ùµØ£¨ÒÔϼò³Æ±±¾©×ðÁú¶¶È¦¹ÙÍøÑàɽ·Ö¹«Ë¾£©½¨ÉèÓÚ2008.12¡£¡£ ¡£¡£¡£¡£¡£¡£
   ±±¾©×ðÁú¶¶È¦¹ÙÍøÑàɽ·Ö¹«Ë¾6000¶Ö/ÄêÈܼÁÐÍÕ³ºÏ¼ÁÉú²úÏߣ¬£¬£¬£¬£¬ £¬£¬ÒÑÓÚ2018Äê1ÔÂÆ¾Ö¤±±¾©Êй¤ÒµÕþ²ßµÄÇåÍËĿ¼¾ÙÐÐÁËÍ£²ú£¬£¬£¬£¬£¬ £¬£¬ÏÖÓвúÆ·¼°Éú²úÏßΪ7000¶Ö/ÄêÎÞÈܼÁ²úÆ·Éú²úÏß¡¢2000¶Ö/ÄêË®ÐÔ½º²úÆ·Éú²úÏß¡£¡£ ¡£¡£¡£¡£¡£¡£

×ÔÐмà²â»ù±¾ÇéÐÎ

×Ô¶¯¼à²âÔËά·½·¨

×ÔÔËά



ÊÖ¹¤¼à²â·½·¨

ίÍмà²â»ú¹¹

ίÍмà²â»ú¹¹Ãû³Æ

±±¾©Ð°»·±êÀí»¯ÆÊÎö²âÊÔÖÐÐÄ¡¢Æ×Äá²âÊÔ¼¯ÍŹɷÝÓÐÏÞ¹«Ë¾

Ö÷Òª²úÆ·

ÎÞÈܼÁÐ;۰±õ¥Õ³ºÏ¼Á¡¢Ë®ÐÔÕ³ºÏ¼Á

Éú²úÖÜÆÚ

300Ìì

ͶÔËʱ¼ä

2016Äê/2008Äê

ÖÎÀíÉèÊ©

»îÐÔÌ¿·ÏÆø´¦Öóͷ£×°Ö㻣»£» £»£» £»£»£»ÅçÁÜ+¹â´ß»¯+»îÐÔÌ¿·ÏÆø´¦Öóͷ£×°Ö㻣»£» £»£» £»£»£»ÑáÑõºÃÑõÉúÎï´¦Öóͷ£·¨µÄÎÛË®×°ÖÃ

Ö÷ÒªÉú²ú¹¤ÒÕ

õ¥»¯+Ëõ¾Û+ºÏ³É¡¢ÎïÀí»ìÏý/È黯+ºÏ³É

¹ûÕæÍøÖ·

¡¡http://www.co-mens.com/cn/service.php?pid=334

×ÔÐмà²â·½·¨

ÊÖ¹¤¼à²â

¼à²âÖ°Ô±ÊýÄ¿

2

ÅÅ·ÅÎÛȾÎïÃû³Æ

·ÏÆø¡¢ÎÛË®¡¢ÔëÉù

 

¶þ¡¢¼à²âµãλ

¼à²âµãλ

ÐòºÅ

¼à²âµãλ±àÂë

¼à²âµãλÃû³Æ

¼à²âµãλÊôÐÔ

ÅÅ·Å·½·¨

ÅÅ·ÅÈ¥Ïò

״̬

1

110111911100001028025068(00)WS-0001

ÎÛË®ÅÅ·Å¿ÚDW001

·ÏË®¼¯ÖÐÅÅ·Å

¼¯ÖÐÅÅ·Å

ÅÅÈëÎÛË®´¦Öóͷ£³§

ÆôÓÃ

2

110111911100001028025068(00)FQ-0002

Î÷³§Çø3#DA001

·ÏÆøÓÐ×éÖ¯ÅÅ·Å

¼¯ÖÐÅÅ·Å

ÅÅÈëÇéÐÎ¿ÕÆø

ÆôÓÃ

3

110111911100001028025068(00)FQ-0003

Î÷³§Çø5#DA002

·ÏÆøÓÐ×éÖ¯ÅÅ·Å

¼¯ÖÐÅÅ·Å

ÅÅÈëÇéÐÎ¿ÕÆø

ÆôÓÃ

4

110111911100001028025068(00)FQ-0004

ʳÌÃÓÍÑ̾»»¯DA003

·ÏÆøÓÐ×éÖ¯ÅÅ·Å

¼¯ÖÐÅÅ·Å

ÅÅÈëÇéÐÎ¿ÕÆø

ÆôÓÃ

5

110111911100001028025068(00)FQ-0005

ʵÑéÊÒÅÅ¿ÚDA004

·ÏÆøÓÐ×éÖ¯ÅÅ·Å

¼¯ÖÐÅÅ·Å

ÅÅÈëÇéÐÎ¿ÕÆø

ÆôÓÃ

6

110111911100001028025068(00)WZZ-0006

MF0101(Ë®½º³µ¼äÍâ¶«²à)·ÏÆø

·ÏÆøÎÞ×éÖ¯ÅÅ·Å

ÎÞ×éÖ¯ÅÅ·Å

ÅÅÈëÇéÐÎ¿ÕÆø

ÆôÓÃ

7

110111911100001028025068(00)WZZ-0007

MF0101(Ë®½º³µ¼äÍâÎ÷²à)·ÏÆø

·ÏÆøÎÞ×éÖ¯ÅÅ·Å

ÎÞ×éÖ¯ÅÅ·Å

ÅÅÈëÇéÐÎ¿ÕÆø

ÆôÓÃ

8

110111911100001028025068(00)WZZ-0008

MF0101(Ë®½º³µ¼äÍâÄϲà)·ÏÆø

·ÏÆøÎÞ×éÖ¯ÅÅ·Å

ÎÞ×éÖ¯ÅÅ·Å

ÅÅÈëÇéÐÎ¿ÕÆø

ÆôÓÃ

9

110111911100001028025068(00)WZZ-0009

MF0101(Ë®½º³µ¼äÍâ±±²à)·ÏÆø

·ÏÆøÎÞ×éÖ¯ÅÅ·Å

ÎÞ×éÖ¯ÅÅ·Å

ÅÅÈëÇéÐÎ¿ÕÆø¡¡

ÆôÓÃ

10

110111911100001028025068(00)WZZ-0010

MF0101(¼¼¸Ä³µ¼äÍâ¶«²à)·ÏÆø

·ÏÆøÎÞ×éÖ¯ÅÅ·Å

ÎÞ×éÖ¯ÅÅ·Å

ÅÅÈëÇéÐÎ¿ÕÆø

ÆôÓÃ

11

110111911100001028025068(00)WZZ-0011

MF0101(¼¼¸Ä³µ¼äÍâÎ÷²à)·ÏÆø

·ÏÆøÎÞ×éÖ¯ÅÅ·Å

ÎÞ×éÖ¯ÅÅ·Å

ÅÅÈëÇéÐÎ¿ÕÆø

ÆôÓÃ

12

110111911100001028025068(00)WZZ-0012

MF0101(¼¼¸Ä³µ¼äÍâÄϲà)·ÏÆø

·ÏÆøÎÞ×éÖ¯ÅÅ·Å

ÎÞ×éÖ¯ÅÅ·Å

ÅÅÈëÇéÐÎ¿ÕÆø

ÆôÓÃ

13

110111911100001028025068(00)WZZ-0013

MF0101(¼¼¸Ä³µ¼äÍâ±±²à)·ÏÆø

·ÏÆøÎÞ×éÖ¯ÅÅ·Å

ÎÞ×éÖ¯ÅÅ·Å

ÅÅÈëÇéÐÎ¿ÕÆø

ÆôÓÃ

14

110111911100001028025068(00)WZZ-0014

¶«³§½ç·ÏÆø

·ÏÆøÎÞ×éÖ¯ÅÅ·Å

ÎÞ×éÖ¯ÅÅ·Å

ÅÅÈëÇéÐÎ¿ÕÆø

ÆôÓÃ

15

110111911100001028025068(00)WZZ-0015

Î÷³§½ç·ÏÆø

·ÏÆøÎÞ×éÖ¯ÅÅ·Å

ÎÞ×éÖ¯ÅÅ·Å

ÅÅÈëÇéÐÎ¿ÕÆø

ÆôÓÃ

16

110111911100001028025068(00)WZZ-0016

Äϳ§½ç·ÏÆø

·ÏÆøÎÞ×éÖ¯ÅÅ·Å

ÎÞ×éÖ¯ÅÅ·Å

ÅÅÈëÇéÐÎ¿ÕÆø

ÆôÓÃ

17

110111911100001028025068(00)WZZ-0017

±±³§½ç·ÏÆø

·ÏÆøÎÞ×éÖ¯ÅÅ·Å

ÎÞ×éÖ¯ÅÅ·Å

ÅÅÈëÇéÐÎ¿ÕÆø

ÆôÓÃ

18

110111911100001028025068(00)WZZ-0018

×°±¸Óë¹ÜÏß×é¼þÐÂÎÅÃÜ·âµã£¨·¨À¼£©

·ÏÆøÎÞ×éÖ¯ÅÅ·Å

ÎÞ×éÖ¯ÅÅ·Å

ÅÅÈëÇéÐÎ¿ÕÆø

ÆôÓÃ

19

110111911100001028025068(00)WZZ-0019

×°±¸Óë¹ÜÏß×é¼þÐÂÎÅÃÜ·âµã£¨·§ÃÅ£©

·ÏÆøÎÞ×éÖ¯ÅÅ·Å

ÎÞ×éÖ¯ÅÅ·Å

ÅÅÈëÇéÐÎ¿ÕÆø

ÆôÓÃ

20

110111911100001028025068(00)ZS-0020

±±³§½ç£¨ÔëÉù£©

³§½çÔëÉù



ÆôÓÃ

21

110111911100001028025068(00)ZS-0021

¶«³§½ç£¨ÔëÉù£©

³§½çÔëÉù



ÆôÓÃ

22

110111911100001028025068(00)ZS-0022

Äϳ§½ç£¨ÔëÉù£©

³§½çÔëÉù



ÆôÓÃ

23

110111911100001028025068(00)ZS-0023

Î÷³§½ç£¨ÔëÉù£©

³§½çÔëÉù



ÆôÓÃ

 

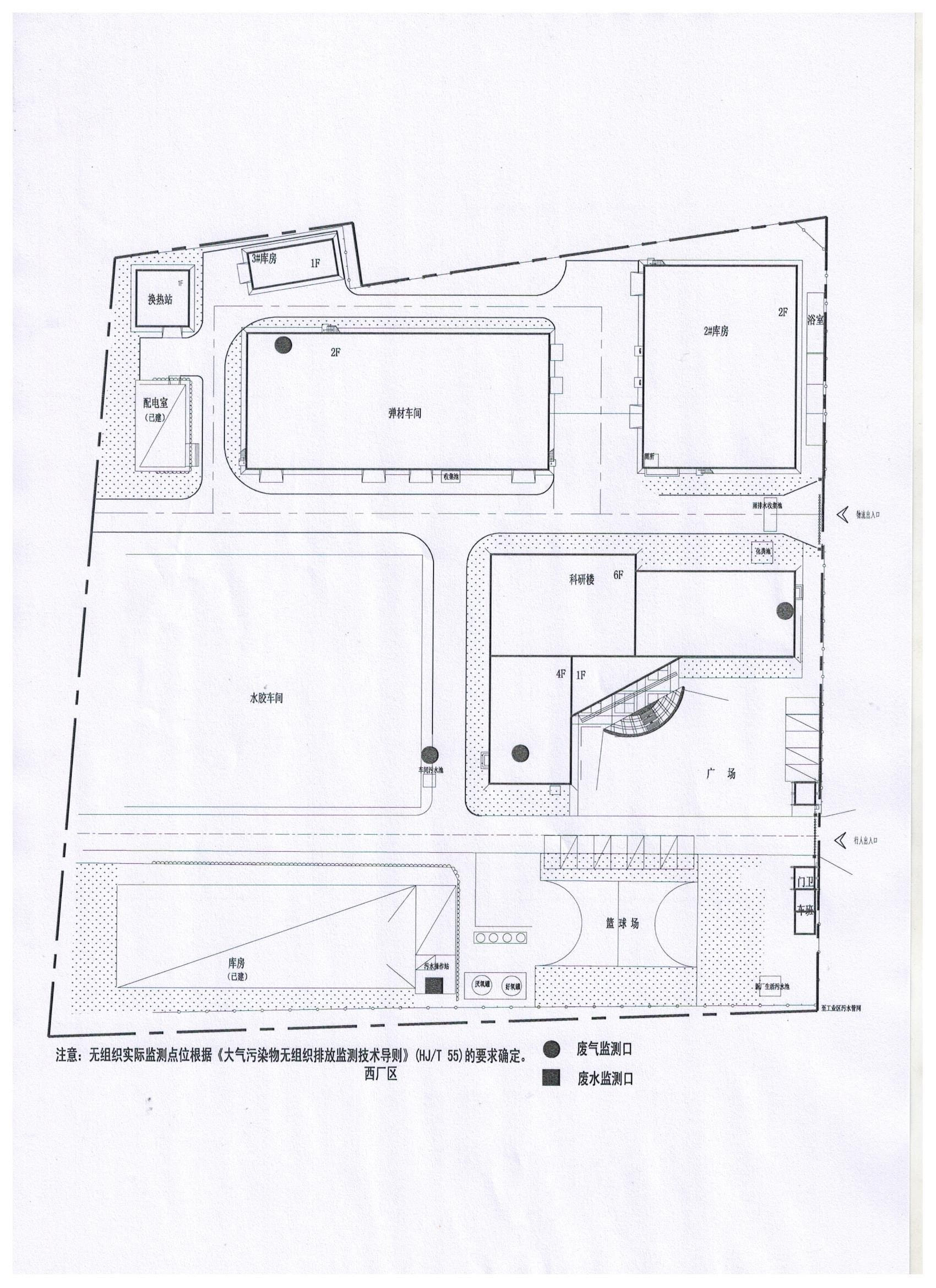
Èý¡¢¼à²âµãλʾÒâ

 

ËÄ¡¢Éú²ú¹¤ÒÕͼ¼°ÆäËû×ÊÁÏ

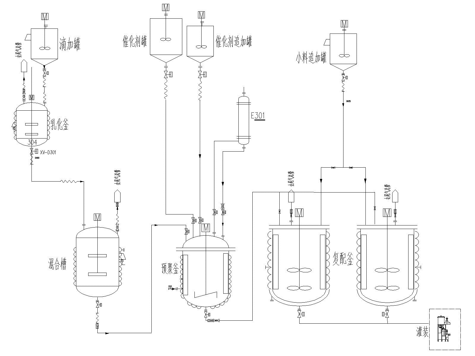
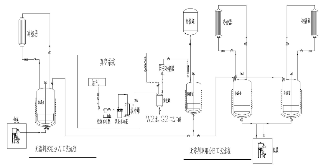
1¡¢2K-PU£¨Ë«×é·Ý¾Û°±õ¥£©ÏµÁÐÉú²ú¹¤ÒÕÁ÷³Ìͼ£¨A×é·Ö£©

2¡¢²Ýƺ½ºÏµÁÐÉú²ú¹¤ÒÕÁ÷³Ìͼ

3¡¢µ¥×é·ÖÎÞÈܼÁÐ;۰±õ¥Õ³ºÏ¼ÁÉú²ú¹¤ÒÕÁ÷³Ìͼ

 

4¡¢µ¯ÐÔÌå×éºÏÁÏϵÁÐÉú²ú¹¤ÒÕÁ÷³Ìͼ

  

5¡¢·ÀË®ÖÊÁÏϵÁÐÉú²ú¹¤ÒÕÁ÷³Ìͼ

6¡¢Ãܷ⽺ϵÁÐÉú²ú¹¤ÒÕÁ÷³Ìͼ

7¡¢Ë«×é·ÖÎÞÈܼÁÐ;۰±õ¥Õ³ºÏ¼ÁA²úÆ·¡¢B²úÆ·Éú²ú¹¤ÒÕÁ÷³Ìͼ

  

8¡¢Ë®ÐÔÕ³ºÏ¼Á¹¤ÒÕÁ÷³Ì

 

¡¾ÍøÕ¾µØÍ¼¡¿¡¾sitemap¡¿